
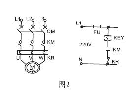
電纜浮球液位開關采用意大利MAC3公司專利技術生產的KEY浮動開關,是利用重力與浮力的原理設計而成,結構簡單而合理,主要包括浮漂體,設置在浮漂體內的大容量微型開關和能將開關處于通,斷狀態的驅動機構,以及與開關相連的三芯電纜。該產品的顯著特點是性能穩定可靠(不因液面的波動而引起誤動作),
|
型號
|
規格
(所配電纜長度)
|
材料
電纜/外殼
|
額定
電流/電壓
|
約定
電發熱電流
|
工作
環境溫度
|
電壽命
|
機械
壽命
|
|
LKUQK
|
2m
3m
5m
10m
15m
|
CR/PP
氯丁二烯
橡膠/聚丙烯
|
8A/220VAC
SPDT
|
15A
|
0-80℃
|
105次
|
5*10105次
|




上一篇:扭力管式浮筒液位計測量原理
版權所有 Copyright(©)2009-2011 江蘇力科儀表有限公司
電話號碼:0517-86909222 商務熱線:15305232668 傳真:0517-86909221
地址:江蘇省金湖縣工業園
技術支持:易品網站建設專家 蘇ICP備13047422號-1